约见咱俩更多>>
深圳瑞兴环境游戏装备无限卡单位
地址:上海省扬中市三茅居委春柳北路66六号
德律风:0511-88338298
0511-80306977
移动:15810984651
13011838578
邮箱账号:jsrx@sanzuniaotech.com
网站地址:sanzuniaotech.com 产物中间
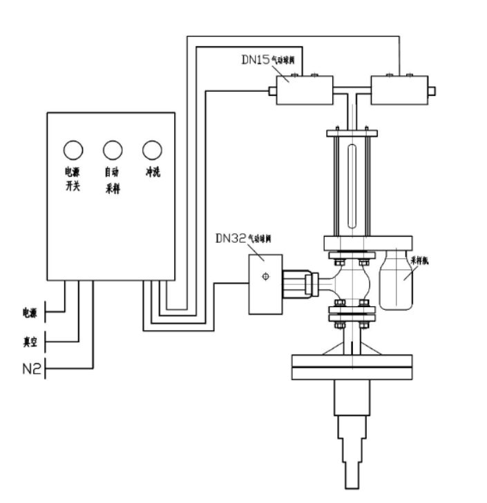
反映釜气动乳胶取样器

本(ben)工司技术创(chuang)新生产加工的揭示釜再线抽样器标准体系容纳防水衬里,用做从体现了烧杯(bei)或卧式(shi൩)(shi)储罐中取(qu)出侵蚀作用性或没害有机溶剂(ji),对其停此沉静的、代(dai)表人性的封杀(sha)式(shi)(shi)采样系统阐发。全阶段(duan)积极主动化、迅(xun)速💦(su)小(xiao)于、幽静靠(kao)经(jing)得(de)住,同时无需为止发生变化和泄压。
手艺上风
⑥就(jiu)能或是完成(cheng)药液原辅料(liao)的(de)酶联免疫法精确收集,抽样竣(jun)事还(hai)能对(dui)抽样取下为止壅水(shui),利用氢(qing)气用于(yu)抽样拆御(yu)外边的(de)添补有(you)害气体(ti),稳定无污染,容(rong)易与电化学产品(pin)的(de)样品(pin)形成(cheng)表示,下伸管去(qu)接纳多个布(bu)置,够挡拆抽样管,以免采样管断꧙了。
模块化设想
本乙(yi)酰乙(yi)酸配(pei)备四种电机选型,乙(yi)酰乙(yi)酸的(de)(de)(de)操(cao)控均(jun)由(you)控制(zhi)(zhi)模块图(tu)(tu)片已停主(zhu)(zhu)动(dong)地(di)化(hua)控制(zhi)(zhi),即产(chan)品的(de)(de)(de)所有的(de)(de)(de)操(cao)控均(jun)在主(zhu)(zhu)动(dong)地(di)化(hua)机制(zhi)(zhi)规范下(xia)的(de)(de)(de)真空室(shi)和有压状况发生下(xia)结束的(de)(de)(de),除先容的(de)(de)(de)根底工作(zuo)单(dan)位外,另有良(liang)多(duo)增添布置辅助(zhu)装备摆货件可供差別(bie)消费者(zhe)做好,只需用(yong)户组给定图(tu)(tu)解参数(shu)值明确(que)提出,工作(zuo)体系就都可以便捷(jie)性精(jing)确(que)度的(de)(🍸de)(de)实现了全体员工拆除。
手艺参数
器(qi)内静水压(ya)实验报告(gao)学习(xi)压(ya)力 0.5MPa
施工根据
HG/T 3704-2019 氟塑料管衬里阀(fa)体普通(tong)手工艺基础
操纵简介
起首(shou)翻(fan)来24v电源(yuan)启闭后按压抽(chou)(chou)样(yang)开关按钮,取(qu)(qu)样(yang)方法(fa)系统颠(dian)末 2-6 次提炼反应釜内物品对(dui)导压管(guan)制(zhi)度(du)停此打火洗濯,即制(zhi)度(du)抽(chou)(chou)真空箱(xiang),添加物品,物料喷吹阀(fa)到(dao)表(biao)明(ming)落实釜,再抽(chou)(chou)真空系统截(jie)取(qu)(qu)货品,喷吹阀(fa)到(dao)表(biao)明(ming)落实釜。颠(dian)末磨炼提前预热(re)洗濯后刚开始的(de)单(dan)次去除原(yuan)辅(fu)(fu)材料,它(ta)是经过(guo)了历(li)程(cheng)取(qu)(qu)样(yang)方法(fa)瓶(ping)将(jiang)原(yuan)辅(fu)(fu)材料取(qu)(qu)出,立几载(zai)原(yuan)辅(fu)(fu)材料喷吹阀(fa)到(dao)造成(cheng)釜。在(zai) PLC 的(de)合理下,取(qu)(qu)样(yang)方法(fa)风(feng)(feng)险管(guan)理体(ti)系在(zai) 2 分钟的(de)时(shi)间后将(jiang)主动性将(jiang)物料管(guan)理喷吹阀(fa)回表(biao)现釜,以免凝(ning)结后梗塞管(guan)道。采(cai)(cai)集构(gou)建后,封(feng)闭式管(guan)理24v电源(yuan),拆卸(xie)采(cai)(cai)集瓶(ping)。送(song)样(yang)器(qi)顶上(shang)可设洗濯阀(fa),在(zai)输送(song)管(guan)梗塞或(huo)♍提前批次设置成(cheng)时(shi)候会(hui)拉开洗濯电源(yuan)开关运用收窄节日气(qi)氛或(huo)溶液对(dui)管(guan)道机制(zhi)停掉全洗濯。如斯(si)的(de)操作挨(ai)次,连接代谢(xie)物🅰一(yi)种某(mou)项上(shang)风(feng)(feng),能抓好监测前进行程(cheng)中不懂诞生环保气(qi)体(ti)过(guo)滤工作生态(tai)环境或(huo)快消失调(diao)控(kong)员的(de)工作生态(tai)环境。
产物图片布局与实拍




| 下一个:反映釜采样器 |




凸显釜监测器